Cиловой масляный трансформатор ТМФ, ТМБ, ТМЭ

Силовые масляные понижающие трехфазные двухобмоточные трансформаторы для внутренней и наружной установки мощностью от 400 до 1600 кВА предназначены:
- серии ТМБ - для питания электрооборудования буровых установок;
- серии ТМЭ, устанавливаемые на платформах экскаваторов - для питания их электрооборудования.
Технические характеристики:
Силовые трансформаторы ТМБ и ТМЭ выпускаются с номинальным напряжением первичной обмотки (высокого напряжения) до 10 кВ включительно и вторичной обмотки (низкого напряжения) – 0.4 кВ.
Для регулирования напряжения трансформаторы оснащаются высоковольтными переключателями, которые присоединяются к обмотке высокого напряжения и позволяют регулировать напряжение ступенями по 2.5% на величину +2 х 2.5 % от номинального значения при отключенном от сети трансформаторе со стороны НН и ВН.
Условия эксплуатации трансформаторов ТМФ, ТМБ, ТМЭ
Высота над уровнем моря – до 1000 м.
Температура окружающего воздуха:
- для умеренного климата: - от –45ОС до +40ОС (исполнение «У»);
- для холодного климата: - от –60ОС до +40ОС (исполнение «ХЛ»);
- для тропического климата: - от –10ОС до +50ОС (исполнение «Т»)
Относительная влажность воздуха:
- не более 80% для исполнения «У»;
- не более 95% для исполнения «ХЛ» и «Т».
Допускается работа трансформатора в условиях тряски и вибрации, связанной с работой трансформатора.
При условии периодической очистки от пыли трансформаторы могут работать при запыленности воздуха 400 мг/м3.
Не предназначены для работы во взрывоопасной и агрессивной среде.
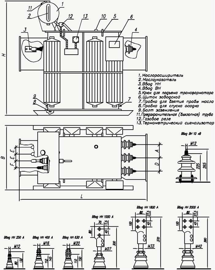
Конструкция трансформаторов ТМФ, ТМБ, ТМЭ
Баки трансформаторов – прямоугольные. На узких противоположных стенках бака расположены вводы, которые закрываются коробами с уплотнениями.
Вводы съемные, изоляторы проходные фарфоровые, не рассчитаны для работы в среде, загрязненной активными газами и токопроводящей пылью.
Активная часть трансформатора состоит из магнитопровода, изготовленного из холоднокатанной электротехнической стали, обмоток и высоковольтного переключателя.
Обмотки трансформаторов алюминиевые, для исполнения «Т» - медные.
Маслорасширитель обеспечивает наличие масла при всех режимах работы трансформатора и колебаниях температуры окружающей среды. Для контроля уровня масла на торце маслорасширителя устанавливается маслоуказатель. На маслоуказателе нанесены три контрольные метки, соответствующие уровню масла в неработающем трансформаторе при различных температурах:
- 45ОС, +15ОС, +40ОС- исполнение «У»;
- 60ОС, +15ОС, +40ОС- исполнение «ХЛ»;
- 10ОС, +20ОС, +50ОС- исполнение «Т»
Трансформаторы мощностью 1000, 1600 кВА снабжаются газовым реле и предохранительной (выхлопной) трубой, срабатывающей при внутреннем давлении выше 0.5 атм.
Трансформаторы масляные серии ТМФ, ТМБ, ТМЭ мощностью от 100 до 400 кВ·А
напряжением до 10 кВ с радиаторными баками
Технические характеристики трансформаторов ТМФ, ТМБ, ТМЭ
|
Тип трансформатора |
ТМФ |
ТМБ |
ТМЭ |
|||||
|
Мощность, кВА |
160 |
250 |
400 |
160 |
250 |
160 |
250 |
|
|
Потери холостого хода, Вт |
410 |
550 |
830 |
410 |
550 |
410 |
550 |
|
|
Потери короткого замыкания, Вт |
2650 |
3700 |
5500 |
2650 |
3700 |
2650 |
3700 |
|
|
Напряжение короткого замыкания, % |
45 |
45 |
45 |
45 |
45 |
45 |
45 |
|
|
Размеры, мм |
L |
1165 |
1190 |
1580 |
1330 |
1420 |
1330 |
1420 |
|
B |
940 |
830 |
1050 |
940 |
930 |
940 |
930 |
|
|
H |
1455 |
1520 |
1770 |
1405 |
1545 |
1405 |
1545 |
|
|
D |
180 |
180 |
170 |
180 |
180 |
180 |
175 |
|
|
A |
180 |
180 |
170 |
180 |
180 |
180 |
175 |
|
|
E |
120 |
100 |
110 |
120 |
100 |
120 |
100 |
|
|
F |
120 |
100 |
100 |
120 |
100 |
120 |
100 |
|
|
M |
115 |
120 |
1020 |
115 |
120 |
115 |
120 |
|
|
N |
105 |
110 |
1070 |
105 |
110 |
105 |
110 |
|
|
K |
550 |
550 |
700 |
- |
- |
- |
- |
|
|
C |
1060 |
1020 |
1255 |
950 |
100 |
950 |
1020 |
|
|
Масса масла, кг |
215 |
305 |
420 |
215 |
305 |
215 |
305 |
|
|
Масса, кг. |
880 |
1060 |
1780 |
880 |
1075 |
880 |
1075 |
|
Трансформаторы масляные серии ТМБ, ТМЭ мощностью от 400 до 1600 кВ·А
напряжением до 10 кВ с радиаторными баками
Технические характеристики трансформаторов
|
Тип трансформатора |
ТМБ(Э) |
ТМБ(Э) |
ТМЭ |
ТМЭ |
|
|
Мощность |
400 |
630 |
1000 |
1600 |
|
|
Потери холостого хода, Вт |
830 |
1050 |
1783 |
2650 |
|
|
Ток холостого хода % |
18 |
16 |
12 |
1 |
|
|
Потери короткого замыкания, Вт |
5500 |
7600 |
10800 |
16500 |
|
|
Напряжение короткого замыкания % |
45 |
55 |
55 |
6 |
|
|
Размеры, мм |
L |
1675 |
2056 |
2170 |
2480 |
|
B |
1010 |
1265 |
1230 |
1295 |
|
|
H |
1730 |
1890 |
2140 |
2780 |
|
|
D |
147 |
160 |
170 |
170 |
|
|
A |
147 |
160 |
170 |
170 |
|
|
E |
110 |
120 |
135 |
135 |
|
|
F |
100 |
120 |
120 |
135 |
|
|
Масса масла, кг |
450 |
570 |
705 |
1650 |
|
|
Масса, кг |
1455 |
2350 |
3020 |
6085 |
|
Купить или заказать "Cиловой масляный трансформатор ТМФ, ТМБ, ТМЭ", а также узнать оптовые цены можно через форму заказа или по тел.: (067)579-75-35. Доставка по всем городам Украины ;
Еще не вступили в наш телеграм? Тогда ждем Вас

